产品展示
product
产品简介
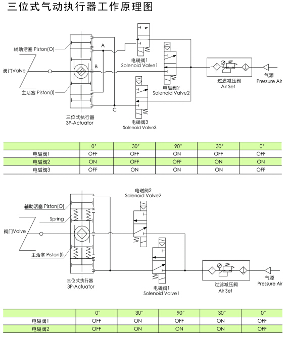
三段式气动执行器灌装行业、三段式气动执行器0、45、90【产品简介】气动执行器,三段式气动执行器,三段式FLO气动执行器是一种特殊规格的执行机构,提供了0、45、90或0、90、180的三位式操作方式。中间位置是依靠两个辅助活塞的移动产生的机械制动来实现的。中间位置是可调的,如90行程的执行器能提供20、30、50、70等的中间位置。灌装行业、三段式气动执行器0、45、90【产品特征】气源接口及
article
技术文章
灌装行业、三段式气动执行器0°、45°、90°
【产品简介】气动执行器,三段式气动执行器,三段式FLO气动执行器是一种特殊规格的执行机构,提供了0°、45°、90°或0°、90°、180°的三位式操作方式。中间位置是依靠两个辅助活塞的移动产生的机械制动来实现的。中间位置是可调的,如90°行程的执行器能提供20°、30°、50°、70°等的中间位置。
灌装行业、三段式气动执行器0°、45°、90°
【产品特征】气源接口及顶部安装孔尺寸 符合VDI/VDE3845 NAMUR标准底部安装孔尺寸符合IS05211,DIN3337标准结构形式:三位式行程:90°、120°、180°作用形式:单作用,双作用始终点可调±5°任意位置可锁定密封件适用温度:NT(-20℃~+80℃):三元乙丙(EPDM)LT(-40℃~+80℃):硅橡胶HT(-15℃~+150℃):氟橡胶大耐压力:10bar缸体材料:铝合金+阳极氧化、铝合金覆塑输出轴材质:45#调质+电镀活塞材质:铝合金+阳极氧化可配套阀门:球阀、蝶阀、旋塞阀、偏心旋转阀等【售后服务】客户购买我们的产品,仅仅是与我司交往的开始,是售后服务部工作的开始,客户在使用我们产品的整个阶段内,我们售后服务部会以周到,热忱,细致,及时的服务,让客户轻松自如,无的使用我们阀门的产品,真正体会到我们给客户带来的方便和给客户创造的利润价值,让客户买到更放心的产品。。
的设计及服务理念,在大中华区已经形成了执行器、回信器、球阀、蝶阀、闸阀、止回阀等十几个系类产品,并通过了ISO,CE,GB等产品质量标准体系认证。阀门系类产品已经广泛应用于环保、食品、化工、冶金、水电及机械等行业,销售及售后服务涵盖中国32个省市,产品质量及售后服务一致受到使用单位好评。
![AT/ZT 三段气动执行器(图5) [国特]AT/ZT 三段气动执行器(图5)](https://www.shguote.com/uploads/allimg/20220714/1-220G4164424Q7.jpg)
1.产品介绍
![AT/ZT 三段气动执行器(图6) [国特]AT/ZT 三段气动执行器(图6)](https://www.shguote.com/uploads/allimg/20220714/1-220G4164424545.jpg)
![AT/ZT 三段气动执行器(图7) [国特]AT/ZT 三段气动执行器(图7)](https://cbu01.alicdn.com/img/ibank/2020/569/005/19934500965_565553459.jpg)
![AT/ZT 三段气动执行器(图8) [国特]AT/ZT 三段气动执行器(图8)](https://www.shguote.com/uploads/allimg/20220714/1-220G4164424107.jpg)
![AT/ZT 三段气动执行器(图9) [国特]AT/ZT 三段气动执行器(图9)](https://www.shguote.com/uploads/allimg/20220714/1-220G41644244U.jpg)
在线留言